车辆模式管理VMM概述及应用
点击上方蓝字谈思实验室获取更多汽车网络安全资讯1、什么是车辆模式管理VMM车辆模式管理VMM(Vehicle Mode Management)简单理解就是根据车辆整个生命周期所处的不同状态以及用户对车 2023-5-9 18:48:38 Author: 谈思实验室(查看原文) 阅读量:59 收藏

点击上方蓝字谈思实验室

获取更多汽车网络安全资讯


1、什么是车辆模式管理VMM

车辆模式管理VMM(Vehicle Mode Management)简单理解就是根据车辆整个生命周期所处的不同状态以及用户对车辆使用的不同场景将车辆划分为不同的模式,总体包括车辆模式Car Mode以及用车模式Usage Mode;

1.1车辆模式 Car Mode

该模式包括车辆从“出生”到报废的整个过程,其包括工厂模式(Factory Mode)、运输模式(Transport Mode)、正常模式(Normal Mode)、碰撞模式(Crash Mode)和检测模式(Dyno Mode):

1.2 用车模式Usage Mode

用车模式Usage Mode的主要目的是在对车辆功能的可用性方面提供一致的行为,VMM-Usage Mode可通过用户的操作检测用户的意图,并同时提供相应访问级别的功能:

2、为什么要有车辆模式管理VMM

不管是燃油车,还是目前的纯电车、混动车以及氢能源车,其都必不可少会装配一款低压蓄电池(12V或24V),而这块低压蓄电池其主要作用有:

  • 为车辆休眠状态的静态电流消耗提供电量;

  • 当车辆运行过程中整车电器负载电流超过发电机(燃油车)或DC-DC(新能源车)的输出电流时,补充能量;

  • 为车辆的冷启动提供电量

  • 作为一个蓄能器,吸收车辆运行过程中的电压波动(例如抛负载工况);


图3:整车低压蓄电池

车辆在生产、运输、存放以及客户非启动工况使用车辆时,整车的电能都来自于这块小小的低压蓄电池,特别是在目前新能源车型上考虑空间、成本、重量以及无需启动发动机等因素,这块蓄电池的容量越来越小,因此通过车辆模式管理VMM管理车辆功能的可用性,从而在合适的时机提供合适的功能,并减少车辆的电能消耗,从而保证低压蓄电池有足够的电量来启动车辆,同时降低能耗带来的也是排放的降低(CO2等)和车辆使用成本的降低( 1watt= appr. 6 RMB);

3、车辆模式VMM和电源模式Power Mode有什么关系

3.1 电源模式Power Mode

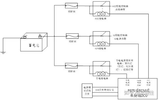
我们熟知的电源模式有KL15、KL30、KL31、KL50、KLR,大部分的主机厂在进行整车电源分配设计时会根据用电器的电源模式需求分配对应的模式电源:

  • KL30(BAT+):常电电源,该电源直接连接蓄电池正极,通常用于有唤醒需求ECU(例如PEPS、BCM、DCM、T-BOX等),有After Run需求的ECU(ESC等)以及永久存储需求的ECU;

  • KL15(IGN):ON档电源,该电源通常连接IGN继电器,由电源管理模块EEPM(Electrical Energy and Power Management)控制,通常和车辆启动、运行相关的用电器会挂接在电源模式下(如ECM、TCU等);

  • KL31(GND):蓄电池负极,目前市面上车辆低压电网都采用的单线制,蓄电池负极以及用电器负极直接连接车身等电位;

  • KL50(Crank):发动机点火状态;

  • KLR(ACC):该电源通常连接ACC继电器,下面挂一些车辆舒适、娱乐负载,例如座椅控制、车窗控制、多媒体控制等;

图3:整车电源模式Power Mode控制示例

注:上述电源模式的划分基于目前市面上大部分车型的情况举例,但这并不代表整车电源模式Power Mode就这几种,例如某法系品牌整车电源分配网络中有以下几种电源:+BAT、+BAT_CSP/Shunt park、+CPC、+CAN、+APC、+ACC;

3.2 VMM与Power Mode的关系

上述电源继电器(节电继电器、ACC继电器、IG1继电器、IG2继电器)的控制不完全依赖用车模式Usage Mode,但是用车模式Usage Mode对电源模式Power Mode具有重要的影响,例如;

  • 在Usage Mode=Inactive时,通常节电继电器处于闭合状态,此时顶灯、阅读灯、照脚灯、门灯、手套箱灯可以打开;

  • 在Usage Mode=Convenience时,通常ACC继电器、节电继电器处于闭合状态,车内的舒适、娱乐负载可以工作;

  • 在Usage Mode=Active时,通常节电继电器、ACC继电器、1GN1继电器处于闭合状态;

  • 在Usage Mode=Driving时,所有的电源模式继电器处于闭合状态;

但除上述正常情况下Usage Mode对电源模式的影响外,电源模式继电器也可以独立于车辆使用模式Usage Mode而单独控制,例如在Inactive模式时如果用户通过中控屏车辆设置-取消节电延时功能,则此时节电继电器可不闭合。

4、基于VMM的智能配电设计

4.1 传统基于电源模式Power Mode的配电设计弊端

如上3.1中所示基于车辆模式VMM的电源模式Power Mode设计,其可以划分的电源模式是有限的,从而使整车电源分配网络设计时存在多个用电器共用一个继电器控制供电的情况,这种基于电源模式使能用电器的设计存在某些场景下用户无该功能需求,而该功能对应的控制器一直处于Active模式,造成整车低压功耗大的问题,例如在行车工况,电源模式为IGN,此时用户无使用空调的需求,而热泵控制器则一直处于供电状态,控制器自身处于激活模式的功耗是较大的,当整车所有的控制器在没有使用需求时一直处于Active模式累加后的整车低压功耗会直接影响车辆最终的油耗、续驶里程。

图4:传统基于电源模式继电器的配电示例

4.2 基于车辆模式VMM的智能配电

在目前区域架构中区域控制器ZCU取代了传统的中央电气盒,采用分布式区域智能配电,将以前的保险丝、继电器替换为eFuse、HSD、MOSFET等,不仅可以实现短路、断路、过流、过压等故障诊断、故障保护及自恢复等优势,同时,因为每个用电器由独立的电源芯片控制,可以根据用户使用模式实现更灵活的供电控制(Power-on or Power-down Power supply channel based on use case definition),

图5:区域架构智能配电示例

图6:Efuse的保护功能

4.2.1 编制 VMM Matrix

VMM Matrix的主要作用是规定在不同车辆模式下功能的可用状态,及约束了某一车辆模式下功能是否可以开启和车辆模式切换时功能是否需要去使能等内容.

  1. 依据功能查询设备ID

依据VMM Matrix中车辆模式与功能的映射,位于中央计算单元CCU的各应用软件模块需接收当前车辆模式信息-VehicleModeSts,判断在该模式功能是否可以开启并同时接收所有的输入条件在判断功能可开启后首先需要查询支持自身功能实现需要的那些硬件设备工作,并把相应的设备ID告诉电源管理模块EEPM,电源管理模块EEPM查询设备与功率芯片的映射表(如表2),并将需开启设备对应的MOSFET ID通过以太网输入给区域控制器ZCU,区域控制器ZCU打开对应的MOSFET,使设备供电。例如如下车辆模式管理模块VMM、车窗控制模块WCM、电源管理模块EEPM都是位于CCU的应用层软件模块,当驾驶员操作左前车窗开关后,针对该功能的供电时序图如下所示:

图3:左前车窗控制供电时序图
DeviceID设备简称所属区域控制器功率芯片 ID
0x01电动助力转向EPS前舱区域控制器0x0101
0x02智能集成制动单元IPB前舱区域控制器0x0101
0x03左前门模块DCU-L座舱左区域控制器0x0102
0x04右前门模块DCU-R座舱右区域控制器0x0103
0x05前置雷达LRR前舱区域控制器0x0104

表二:设备ID和功率芯片ID映射表

通过上述技术方案可实现每个设备的电源根据车辆使用模式单独控制,在有功能需求的情况下对应打开和该功能相关的设备电源,从而避免设备在无使用需求是长期处于Active模式或Standby 模式,从而降低能源消耗。

5、结语

上面介绍了一种区域架构下电源控制的方法,通过电子熔断丝代替传统的保险、继电器可基于用户对车辆的功能需求实现更加灵活的电源配电,更加精细化的电源管理策略,但是过程也会存在很多问题需要克服,例如:

  1. 区域控制器承担智能配电,用eFuse的成本相对于前期传统的Fuse Relay会有大的提升,特别对于输出电流大于30A的大功率芯片成本更高;

  2. 目前区域控制器下的Sensor&Actuator ECU在电源接口设计上还是传统的Bat+IGN的方式,ECU的唤醒还需要电源状态IGN,如果将其接在区域控制器下通过Efuse供电的话,需要同时将BAT和IG同时接Efuse输出引脚,导线设计是一个问题;

  3. 整车所有功能都要听从VMM的指挥,需要OEM对各个供应商的功能开发有较强的把控;

目前区域架构的智能配电刚刚兴起,问题肯定会存在,但都不是克服不了的,需要同仁一起努力。

来源:车端

码上报名

2023第六届无人驾驶及智能驾舱中国峰会,5月11-12日,上海

码上报名

AutoSec 7周年年会暨中国汽车网络安全与数据安全合规峰会,5月11-12日,上海

码上报名

AES 2023 第四届中国国际汽车以太网峰会,6月8-9日,上海

更多文章

智能网联汽车信息安全综述

软件如何「吞噬」汽车?

汽车信息安全 TARA 分析方法实例简介

汽车FOTA信息安全规范及方法研究

联合国WP.29车辆网络安全法规正式发布

滴滴下架,我却看到数据安全的曙光

从特斯拉被约谈到车辆远程升级(OTA)技术的合规

如何通过CAN破解汽

会员权益: (点击可进入)谈思实验室VIP会员

END

微信入群

谈思实验室专注智能汽车信息安全、预期功能安全、自动驾驶、以太网等汽车创新技术,为汽车行业提供最优质的学习交流服务,并依托强大的产业及专家资源,致力于打造汽车产业一流高效的商务平台。

每年谈思实验室举办数十场线上线下品牌活动,拥有数十个智能汽车创新技术的精品专题社群,覆盖BMW、Daimler、PSA、Audi、Volvo、Nissan、广汽、一汽、上汽、蔚来等近百家国内国际领先的汽车厂商专家,已经服务上万名智能汽车行业上下游产业链从业者。专属社群有:信息安全功能安全自动驾驶TARA渗透测试SOTIFWP.29以太网物联网安全等,现专题社群仍然开放,入满即止。

扫描二维码添加微信,根据提示,可以进入有意向的专题交流群,享受最新资讯及与业内专家互动机会。

谈思实验室,为汽车科技赋能,推动产业创新发展!


文章来源: http://mp.weixin.qq.com/s?__biz=MzIzOTc2OTAxMg==&mid=2247521771&idx=1&sn=08743f09510e14440046e981f59be3e4&chksm=e927d130de505826bbb09812f5860b75bf6791243f0db9f5e60df49048dfe225e8ec913ab4de#rd
如有侵权请联系:admin#unsafe.sh